KLIK Magazine | Οι αστροναύτες βγάζουν στη φόρα όσους μολύνουν το περιβάλλον
Related Posts
Κινδυνεύουν να ξεσκεπαστούν εκείνοι που μολύνουν αλόγιστα τον πλανήτη. .
Η θέση του Διεθνούς Διαστημικού Σταθμού, εκεί ψηλά, έξω από την ατμόσφαιρα της γης, δίνει τη δυνατότητα ελέγχου όλου το πλανήτη .Καμία κίνηση δε μένει κρυφή από τη στιγμή που γίνεται στη επιφάνεια. Καμία ενέργεια δεν περνάει απαρατήρητη και ας μη γελιόμαστε, μέσα στο concept ήταν και αυτό. Τώρα όμως είναι μια στιγμή που αυτό θα χρησιμοποιηθεί για καλό.
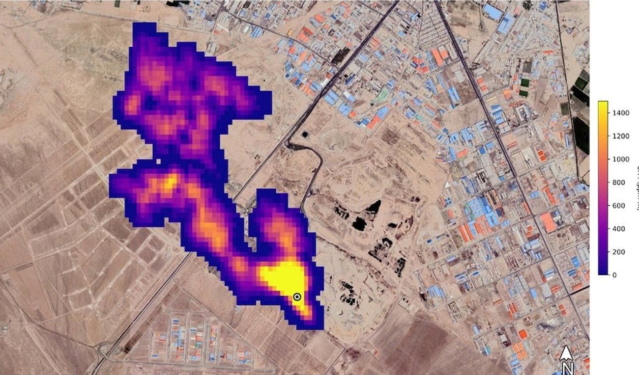
Στον αγώνα ενάντια της κλιματικής κρίσης, οι αστροναύτες του ISS, εξοπλισμένοι πλέον με λογισμικό που εντοπίζει τις εκπομπές μεθανίου, μπορούν με ακρίβεια χιλιοστού να γνωρίζουν ποιες είναι εκείνες οι εταιρείες, που αψηφώντας τα όσα ανησυχητικά συμβαίνουν καθημερινά με το κλίμα, συνεχίζουν να μολύνουν αλόγιστα την ατμόσφαιρα.
Το μεθάνιο έχει μια σημαντική θέση ανάμεσα στα αέρια του θερμοκηπίου, τα οποία και σαν ρόλο είχαν τη διατήρηση της θερμοκρασίας του πλανήτη. Η απουσία τους θα σήμαινε θερμοκρασίες -18 βαθμών κελσίου στην επιφάνεια της Γης, σενάριο καταστροφικό από κάθε άποψη. Η ανθρώπινη ‘’άγνοια’’ όμως, η απληστία και η αδιαφορία για την τύχη των άλλων, οδήγησε στην υπερφόρτωση της ατμόσφαιρας με αυτά τα αέρια, με αποτέλεσμα ο πλανήτης να ανεβάζει συνεχώς θερμοκρασία.
Μια γρήγορη παρατήρηση μέσα από τις οθόνες του ISS, έφερε στην επιφάνεια 50 τουλάχιστον μέγα παραγωγούς μεθανίου, οι οποίοι είτε φαντάζονται πως είναι αόρατοι, ή δεν τους νοιάζει στο ελάχιστο. Σε όποια κατηγορία και αν ανήκουν, το αποτύπωμά τους στην καταστροφή που συντελείται καθημερινά, είναι τεράστια, μιας και το μεθάνιο είναι το νούμερο δύο στη λίστα με τα αέρια που ανεβάζουν τη θερμοκρασία, μετά το διοξείδιο του άνθρακα.
Η NASA πιστεύει πως οι νέες δυνατότητες του ISS θα αποτελέσουν ένα δυνατό μοχλό πίεσης, προς όλες αυτές τις εταιρείες. Χωρίς κάποια εκδικητική διάθεση αλλά απλά και μόνο σαν ύστατη προσπάθεια αντιστροφής μιας κατάστασης που έχει φτάσει πλέον σε σημείο με δύσκολη επιστροφή, οι επιστήμονες θα δίνουν όλα εκείνα τα στοιχεία που μπορούν πλέον να χρησιμοποιηθούν από τους διεθνείς οργανισμούς, όπου με πρόστιμα και κυρώσεις θα πρέπει να ‘’αναγκάσουν’’ τους ατίθασους, να συμμορφωθούν.

